The Un-meltdownable
The weird physics of the hottest, safest, nuclear reactor there is.
Last year in a small Chinese city called Rongcheng, nuclear engineers overseeing the new HTR-PM nuclear reactor turned off the coolant pumps while it was running and… left it alone.
This is normally a bad move.
In fact, it's normally a really bad move. If you shut down a large nuclear reactor that had been running at full power then within ten minutes its thermal output will have declined to about 5% of its previous level, which is still equivalent to blasting the exhaust from a jumbo jet engine straight into it, and that can keep up for a long time.
Fail to cool this and you might as well sink an elevator shaft into the Inferno.
A lot of the control of a nuclear reactor involves cooling, and that's because even after the reactor has been stopped and control rods fully inserted, there are still plenty of radioactive secondary fission products left in there, steadily decaying away and emitting energy as they do. This decay heat can make up a significant fraction of a reactor’s thermal output, so it should be no surprise that a core shutdown isn't a simple digital on/ off affair.
So we need to make sure that thermal energy is removed, and we all remember what happens when that can't be done: The images of explosions in the Fukushima power station, beamed around the world, was the ignition of vented hydrogen gas, not the core itself, but it pointed to a reactor core that was very much out of control.
As the Devil's own embrace squeezed the uncooled Fukushima reactor cores, the cooling water steadily boiled off, revealing the Zirconium alloy fuel cladding which, reacting with hot steam, oxidised the Zircaloy and released hydrogen gas that vented and exploded so spectacularly on international television.
And down in the stygian depths of the stagnant cores themselves, the rising fuel temperatures, fed by decay heat, passed cladding material limits and horribly, inevitably, the whole sordid mess melted down.
Now let's check ourselves, because the actual release of radioactivity from Fukushima was pretty puny. The cores, melted slag though they became, were contained safely.
Still, meltdown is not something that we want to happen again, which is why the latest generation of reactors are designed to make it completely impossible, and this brings us back to the Chinese HTR-PM.
For last year, when the engineers in Rongcheng switched off the cooling and left the system to its own devices, the temperature did indeed start to slowly rise, and rise.
And then, 35 hours later, it peaked and fell again, without any human input whatsoever. The test had worked: They had created an un-meltdownable reactor.
And what is more, it's one of the hottest-running reactors in the world, and suited to a unique niche that could help China decarbonize its vast industrial base, and ours.
For the HTR-PM is a high temperature helium reactor.
Let's see how it works…
1: Dragon's Breath
As with many advances in the nuclear industry, things that are new have echoes of the Old.
In 1965, a very special nuclear core went critical in Dorset, England. Back then the UK was a world leader in the application of civilian nuclear power, and this interesting reactor stood out.
It was called the Dragon.
And that name was appropriate, for this beast could breathe a fire hotter than anything that had come before, with a core exit temperature of 750 celsius, compared to the 343 degrees that a typical modern day pressurised water reactor maxes-out at. Naturally, this was not done with a water based coolant.
It was done with helium.
We'll speak about helium in detail later, but the use of helium coolant was not the only thing special about Dragon, for it also made use of a very special type of fuel: A unique, super-safe pellet-jacketed fuel & cladding assembly called TRISO, or tristructural-isotropic fuel. This is a fuel cladding solution designed to withstand the worst that an out of control core can throw at it and remain intact, containing the fuel.
So, the Dragon was not just a beast, but a tame one.
Why did it go away, and why is the helium cooled high temperature reactor coming back now?
2: High On Helium.
There are other gas coolants…
Pressurized carbon dioxide, for example, became standard on Britain's AGR reactors and was the backbone of the country's civil nuclear power fleet for many decades. They, too, ran hot, with a 40 bar CO2 flow heated to 640 celsius, but even that was pushing the edge of the envelope and necessitated a re-entrant coolant flow at 280 celsius to cool the graphite moderator.
Why? Because at 600 degrees, carbon dioxide, under the kosh of temperature and radiation, dissociates into carbon monoxide and oxygen. The oxygen then forms an oxide layer on the reactor's graphite moderator. Oxidation weakens the material, and so bequeaths inherent temperature limits on CO2.
So CO2 has its limits, even though the AGR's high coolant temperatures allowed correspondingly high thermal efficiencies in generation (42% versus the 35% or so for light water reactors). Alas, gas reactors also have a low power density due to the low coolant density, meaning a much bigger core to generate the same power.
So why not stick with water?
For many decades the primary coolant used in almost all nuclear reactors was either light or heavy water. The British AGRs were the exception, but for the most part it was water all the way.
And, you know, fair enough: Waters's propensity to boil may demand high pressurization and seriously limit max core exit temperature, and therefore efficiency, but we've mostly taken the position that this doesn't matter: Low thermal efficiency in a water reactor isn't as big an issue as in a coal or gas plant, as the cost of nuclear fuel assemblies is a tiny fraction of the overall cost of generation. The majority of a nuclear plant's cost of generation, for its first 20 years at least, is actually the capital used to build it in the first place.
So it's not so much a question of fuel efficiency as capital efficiency, which is a little depressing.
In such an environment, you can excuse the bigwigs of decades past from shying away from the Dragon, and opting for pressurised or boiling water reactors instead… all except the UK anyway, which forged ahead with CO2 cooled AGRs, to mixed success.
So the Dragon died, or so people thought, but in reality it was merely sleeping.
The nuclear spring of those hazy decades is past, and we're a couple of traumatic events and many decades down the road. The traumas are chiseled into our minds like a drunken faux-pas from decades past, still making us wince in our middle age: Chernobyl and Three-Mile-Island, each unforgettable, spawned a multi-decade ratchett of safety and design qualification culture. This started somewhere reasonable but then kept on going long after accomplishing its goals to leave nuclear power as almost the most expensive option around, wrecking its chances in the process and leaving us a fragile teetotaller, a grim joy-suck too afraid of repeating his old mistakes to try anything new.
Oops.
“Yes, yes Jordan.” I hear you cry. “But what has that got to do with helium and TRISO fuel?” I shall tell you.
A new generation of reactors is now on drawing boards: Named Generation IV, their primary goal is safety through simplification. Passive, not active safety, easier & cheaper to mass produce and easier to qualify. The meltdown-proof high temperature helium reactor is one example of this, capable of using its own geometry, and convection, to cool the core even when every single coolant pump has been turned off. Or obliterated by a tsunami and bad civil engineering.
But it gets better, for helium allows other tricks.
We live in an age where, for better or worse many of our strategic decisions are tainted by the climate calculus: Will this reduce our net CO2 emissions? It may not be the best or most refined compass, but it's a direction anyway, and the GenIV designs have responded to this.
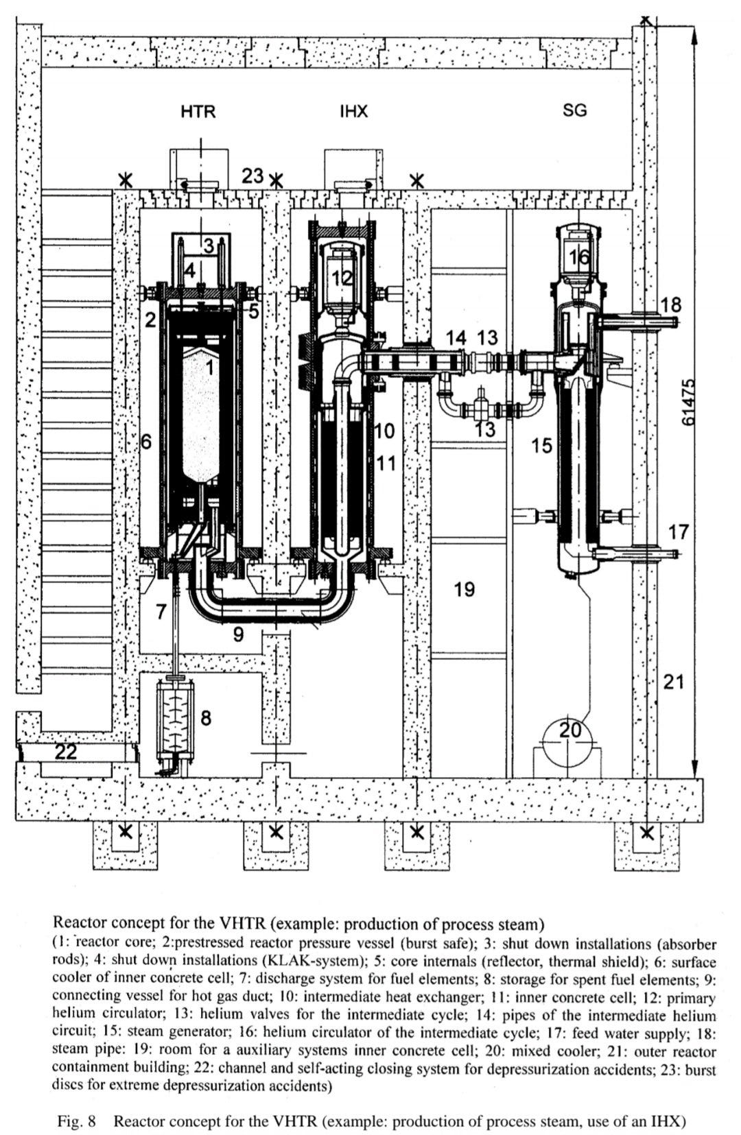
In the case of the Very High Temperature Reactor, or VHTR, it's not just electricity that it's decarbonizing, but also the quarter of all emissions that are industrial, much of which is process heating, of a temperature inconveniently high for water cooled reactors. -Hell, petroleum refining on it's own makes up some 4% of all man-made CO2, and that's just gas being burned to heat the rest of the oil for refining. This is an obvious niche for the VHTR, which is why last year China’s HTR-PM began its experimental process heating investigation.
Make it hot, and intrinsically safe, and you can slot it into all kinds of industrial applications, but there's more!
3: TRISO Trickery.
A robust coolant management system is all very well, but without a suitable fuel cladding system you're at nothing.
TRISO spheres have an interesting take on the challenge of nuclear containment: Seamless billiard-ball sized multi layered carbon and carbide assemblies containing a few poppyseed-sized fuel particles, each TRISO sphere is its own pressure and containment vessel! With its own moderator too, right there. Just add coolant.
The coolant in this case is helium, pressurised to between 50 and 90 atmospheres and run through the core for an exit temperature, in the latest VHTR concepts, of 950 celsius. It can either run through a conventional prismatic fuel assembly layout or a TRISO one. In the case of a TRISO core, all those little billiard balls and the twisty-turny space between them offers heaps of surface area and turbulent mixing for effective heat exchange. It also keeps, by default, all the fuel at a safe but usable concentration within the core, as each fuel particle is bundled up inside its own little carbon & silicon carbide blanket. Cosy.
Want to move old fuel out of the reactor and bring new fuel in? Simples. Just allow the spheres to slowly drop or be fed out of the reactor while automated loaders feed new ones in.
And, crucially, because TRISO spheres have a resistance to stress and high temperatures that is just out of this world, they are spectacularly safe.
Un-meltdownable, in fact.
4: Stygian Pit
The HTR-PM design, as we saw earlier, cannot melt down, as those clever Chinese engineers demonstrated. Instead it gave a flurry of defiance, slowly heating up and then cresting and cooling again after a day or so.
The media is silent on whether those engineers stayed with it during that entire 35 hour period. If you are of a cynical frame of mind you can picture loved ones and family members, touring the turbine halls a few hundred metres away while the buttons are pressed by doting fathers in the control room, just to be sure their minds are on the job.
Who knows.
In any case it worked, and several factors contributed to the safety of the HTR-PM. One, as mentioned, is the sheer impregnability of TRISO fuel elements. Another is that high temperature gradients and a tall reactor core allowed for efficient cooling by natural convection.
A third is something curious, called Doppler Broadening.
Hot atoms vibrate, we all know that, and the higher the temperature the faster and more vigorous the vibration. This is important in a thermal reactor, which by necessity relies on neutrons that have been slowed by collisions with moderating materials, like graphite in a TRISO sphere, to get them down to a velocity that increases the chance of fission.
In essence, there is a relatively thin band of incident velocity that maximises the chance of fission when Johnny Neutron slams into Mr. Uranium, and if the Uranium atom is hot enough then it’s own velocity spreads out the range of incident velocities that a neutron can hit it with… hence, Doppler Broadening.
In short, in a reactor like this one, super high temperatures will shut down the reaction, and then all that’s left is managing decay heat through convection and the vast thermal inertia of a big core full of heavy graphite.
Neat trick!
But the high temperature helium reactor has others too…
5: Firey! The Benefits of being hot-blooded.
Everything you build, buy or burn remembers heat…
It's the secret ingredient in almost anything that's made, and though it appears in no parts list, almost everything you own has been brewed, cooked or sintered.
Even fuel itself.
When oil enters a fractionating column, a hulking keystone in the oil refining process, it does so at temperatures of 400 to 500 degrees, allowing the lighter distillates to boil and move up the column, where they are condensed and separated at lower temperatures. Without it the oil refineries that power, package, feed and propel the world would never have gotten started. -And that's only the start: Catalytic cracking, used to crack heavy distillates into lighter ones, operates at 550 to 600 degrees and coking units operate at similarly hellish temperatures. All of this is generally powered by burning oil & gas, the very thing that is being processed in these sprawling mazes of tubes and columns.
But it needn't be so.
The VHTR, unshackled by the limitations of water or inferior gases, could quite easily feed the thermal demands of such brutal processes without burning a single drop, and produce clean base-load electricity in the process. Now because heat doesn't travel as well as electricity, this only works if the reactor is located close to the point of use, which is a regulatory and planning concern… for perhaps anything except a completely un-meltdownable passively safe Generation IV reactor.
The Chinese might be onto something big here.
6: Helium Hangups
But it's joy-killing time! I have to be at least a little bit critical, or this article isn't complete.
For one, though you can indeed run helium very hot indeed, you still need to get that raw thermal energy from the primary cycle to the electricity-making, heat-exporting secondary cycle, and that means the mother of all heat exchangers.
Firstly, helium runs hot, and secondly, even under very high pressure it's not very dense, which means only one thing: Your primary heat exchanger needs to be very complex and absolutely bloody massive!
Almost as big as the core itself, which is no shrinking violet: Just as with CO2 cooled gas reactors, helium ones suffer from the dimensional bloat implicit in trying to make use of low density fluids. These hulking beasts are not small, and not likely to be cheap either.
To be fair, the KVK test facility has tested a helium-helium 10 megawatt heat exchanger that reliably converts a 950 celsius primary flow into a 900 degree secondary, so it's doable, as long as you grow that heat exchanger by a factor of twenty.
Or just use a water cooled secondary: 900 degrees is too spicy for even supercritical steam, but if you designed your heat exchanger right then 550C steam is a viable heat export medium… though if you want a compact supercritical fluid that means 220 atmospheres of pressure or more, which is not a small challenge either.
And TRISO fuel isn't cheap either, though with mass production there'd be reason to think that would change. Pebblebed TRISO reactors achieve high fuel burnup but are currently optimized for a once-through run through the reactor. Reprocessing is tricky with such fuels so this is a price we may have to pay.
After all, we do get an un-meltable super-safe core design, so there's that. Plus, there are special abilities unlocked by this design that are truly unique to the VHTR…
7: Thermal reforming and the ballet of the Brayton cycle
Here things get a little… odd.
As well as supplying heat for refining, distillation, making clean gas from coal or biomass, you can also use it to more easily produce clean hydrogen gas from water.
The helium reactor, in fact, is a sorcerer.
Hydrogen, the other super-light gas, is something of a grand hope for the green movement, or at least the part of it that favours technological solutions to our, um, technological problems.
Hydrogen. The Infinity Fuel.
But making it is awkward. Electrolysis, the standard method, is only 70%-80% efficient but that's using electricity, so you need to factor in another 50% of losses in generating it through thermal powerplants, leaving you at 35%-40%.
Too many numbers? Let's add bigger ones: There are about 300 different ways to thermochemically split hydrogen from water. The simplest one, direct thermal cracking, requires no chemistry but 2,500 degrees of heat, but this is out of bounds for anything short of concentrated solar. Alternatives such as the sulphur-iodine process, a multi-step process requiring the reprocessing of iodine & sulphuric acid, are up to 60% efficient using heat directly at 800 degrees.
A VHTR could supply this.
But hydrogen is awkward to store and ship. No trouble, the VHTR can help here as well: Use a native or captured carbon source and you can synthesise net-zero methane with the generated hydrogen. Steam reform that and the generated syngas can be used to synthesise methanol: A convenient, transportable fuel that can be re-synthesized into all manner of substances.
Or, if maxing your electricity generation is what you'd prefer, you could skip the thermal export and go straight for an in-line Brayton cycle gas turbine plonked directly into the high temperature primary cycle. a huge leap away from conventional nuclear engineering culture, this would be made possible only by helium's insert nature, high temperatures and resistance to activation from neutron bombardment.
Well, at least it gives us options, but it's thermal heat that is the biggest selling point of the VHTR. That and the assured safety of being able to put them down just about anywhere.
And decarbonizing just half of the 500-1000 degree process heat band in Europe alone with 200 megawatt thermal plants would require no less than 150 VHTR reactors!
We'll need to be ambitious.
But then, isn't ambition the point of dealing with climate change? Small solutions won't cut it, and if we are to make big solutions work, I'd prefer it to be something that turns up the dial than one that turns it down.
After all, energy is life.











